Skip to main content
Ecorobotix Portal
Go to ecorobotix.com
G1 TS4.0
G1 TS4.0 (US)
G1 TS4.1
G1 TS4.1 (US)
English
Bulgarian
Czech
Danish
Dutch
French
German
Greek
Hungarian
Italian
Polish
Portuguese
Romanian
Spanish
Turkish
Ukrainian
English
Bulgarian
Czech
Danish
Dutch
French
German
Greek
Hungarian
Italian
Polish
Portuguese
Romanian
Spanish
Turkish
Ukrainian
Main navigation
Close navigation
G1 TS4.0
G1 TS4.0 (US)
G1 TS4.1
G1 TS4.1 (US)
English
Bulgarian
Czech
Danish
Dutch
French
German
Greek
Hungarian
Italian
Polish
Portuguese
Romanian
Spanish
Turkish
Ukrainian
English
Bulgarian
Czech
Danish
Dutch
French
German
Greek
Hungarian
Italian
Polish
Portuguese
Romanian
Spanish
Turkish
Ukrainian
Main
Ultra-High Precision Sprayer ARA™ — User Manual
Introduction
Manufacturer's plates
Safety
Safety instructions
Safety pictograms
Kinematic and dynamic limits
Road safety devices and requirement
Technical specifications
Sprayer
Tank system
Fluidic system
Electrical system
Technical data
Operating instructions
Sprayer hitching
Tank system hitching
Starting the control system
Getting started with the tablet
Adjusting the working pressure
Nozzle check
Mixture preparation (3.0, 4.0 & 4.1)
Agitation
Checks before road transport
In the field
Surface treatment
Cleaning after treatment interruption
Cleaning after treatment (3.0, 4.0 & 4.1)
Storing the sprayer
Maintenance and storage
Periodicity table
Maintenance
Cleaning
Greasing and lubrication
Replacement
Storage
Periodic inspections
Appendices
Water flow table (metric)
Fluidic diagram
Download the PDF
Ecorobotix Portal
Go to ecorobotix.com
Main
Introduction
Manufacturer's plates
Safety
Safety instructions
Safety pictograms
Kinematic and dynamic limits
Road safety devices and requirement
Technical specifications
Sprayer
Tank system
Fluidic system
Electrical system
Technical data
Operating instructions
Sprayer hitching
Tank system hitching
Starting the control system
Getting started with the tablet
Adjusting the working pressure
Nozzle check
Mixture preparation (3.0, 4.0 & 4.1)
Agitation
Checks before road transport
In the field
Surface treatment
Cleaning after treatment interruption
Cleaning after treatment (3.0, 4.0 & 4.1)
Storing the sprayer
Maintenance and storage
Periodicity table
Maintenance
Cleaning
Greasing and lubrication
Replacement
Storage
Periodic inspections
Appendices
Water flow table (metric)
Fluidic diagram
Download the PDF
Breadcrumbs
Ultra-High Precision Sprayer ARA™ — User Manual
Appendices
On this Page
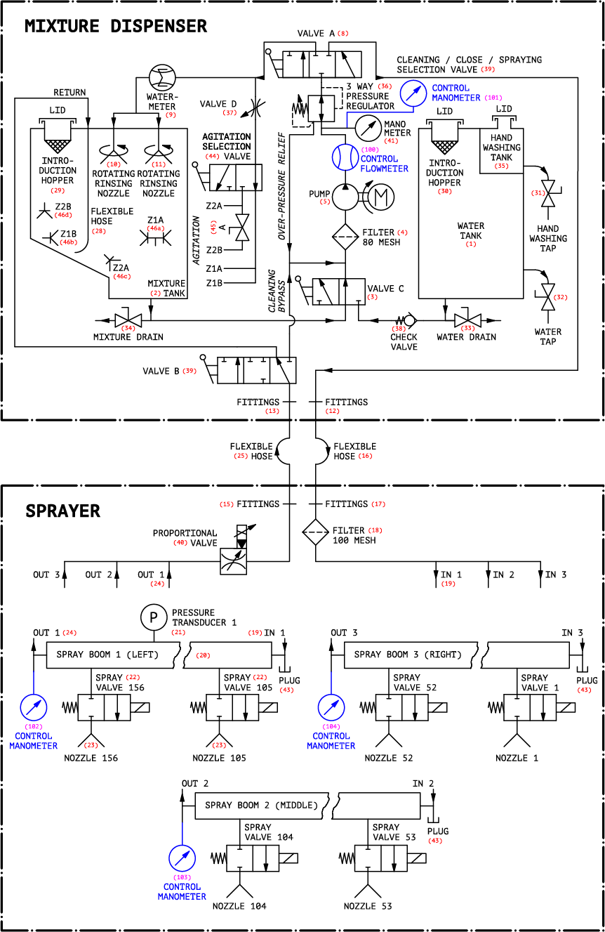
Fluidic diagram